ISB1601
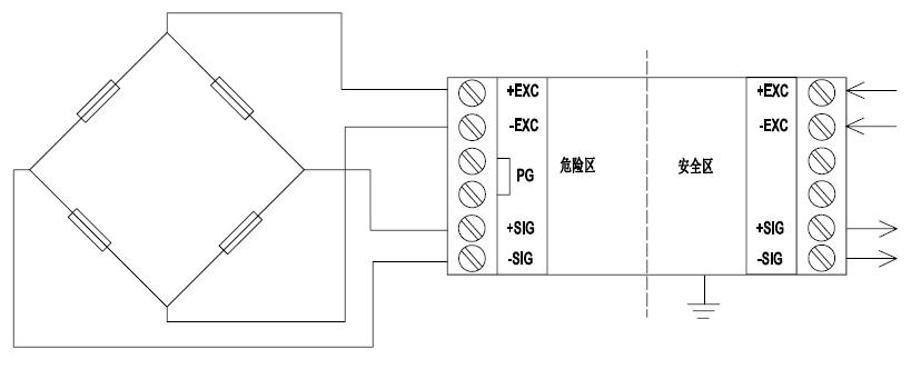
Intrinsically Safety Barrier ISB1601 The zener barrier ISB1601 is applicable to connect resistive bridge load cells. It can be used with built-in explosion-proof instruments or external non explosion-proof instruments. It is applied to the gas and dust explosion-proof environment in zone 1 and zone 2. |
|
Features:
35mm DIN-Mount structure with modularized design
For strain gage load cell
Connect 4-wire or 6-wire load cell
Explosion proof grade:【EX ib Gb】IIC
Selection Configuration:
Model | P.N | Description |
ISB1601 | 22000294 | Din Rail Mount ,Intrinsically Safety Barrier ISB1601 |


Specification:
Intrinsically Safety Barrier parameter | Uo:9.08V、 Io:917mA、Po:2.08W、Um:250VAC/DC、Co:4.6μF、Lo:0.04mH |
Operating temperature range | -10~+40℃ |
Dimensions(mm) :W × H × D:36× 90× 58

中文版
